Welcome to [Yixing Wansheng Transformer Co., Ltd.]Official website!
CN EN

Power transformer series

S11 series 10kv-35kv low loss non-excitation voltage regulating transformer


Overview
This product implements the national standard GB1094-1996 "Power Transformer" and GB/T6451-2008 "Three-phase oil-immersed power transformer technical parameters and requirements". S11 series transformers are a new series of low-loss copper winding products. This product uses excellent materials. In the coil body and insulation, new technology and new materials are used to reduce the no-load and load loss, and the performance and structure are reliable and excellent.
 
Features
Good economic performance
On the basis of the S9 series, the S11 series products have an average no-load loss of 30%, and the no-load current is 70%-85% lower than S9.
Long life
Transformer fuel tank adopts a fully sealed structure, the fuel tank and the box can be connected or welded by bolts, and the transformer oil is not in contact with the air, which prolongs the service life.
High operational reliability
improve the fuel tank sealing related parts, increase the reliability, improve the process level to ensure the reliability of the seal.
Small footprint
S9-M, S11-M series transformer tank adopts corrugated plate radiator. When the oil temperature changes, the corrugated plate type thermal expansion and contraction can replace the role of the oil conservator. The corrugated plate type tank is beautiful in appearance. The area is small.
 
Technical parameters
 
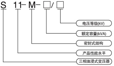
Model and meaning


Technical parameters

Related Products

Copy right ? 2019 Yixing Wansheng Transformer Co., Ltd.